info@artechsolutionbd.com
+88 01611 077 324
+88 02 550 91 902
Home
About Us
Services
Repairing
Automation
PLC & HMI Programming
Supply & Indenting
Products
Maintenance (Mechanical) spares
PLC (Programmable Logic Controller)
HMI-Display-Monitor
Inverter (VFD)
Servo Drive & Motor
Rotary encoder
LCD Display - Touch Panel
Sensor
Machinery & Tools
Available Product & Services
Available Stock
New Product
New Services
Contact Us
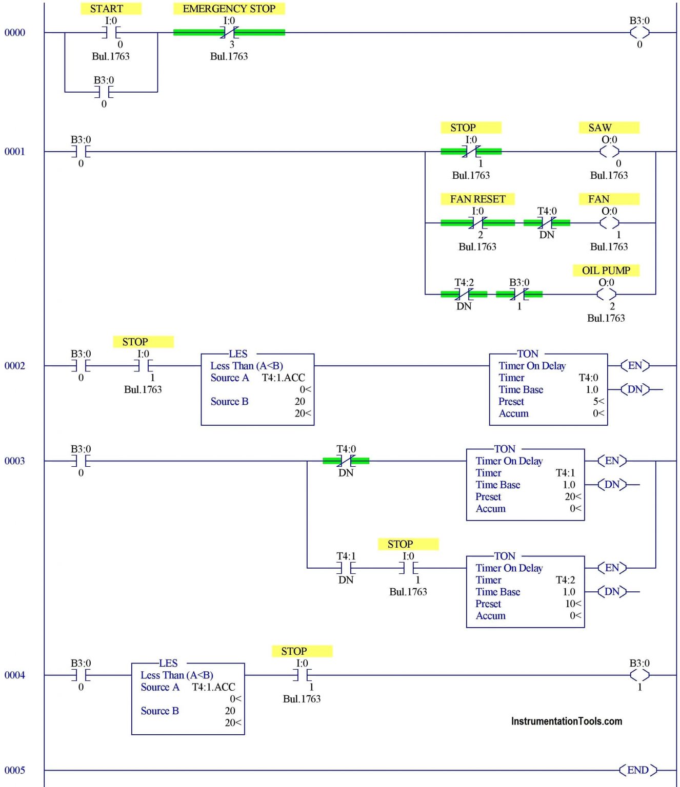
PLC & HMI Programming
Category
Repairing
Automation
PLC & HMI Programming
Supply & Indenting
PLC and HMI Programming
New PLC Programming
Upload
Download
Password Read